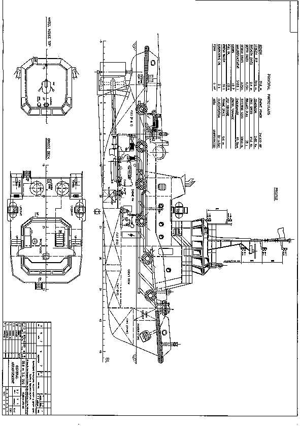
New Building 29.8m Twin-Screw Multi-purpose Tug.

View1 View2 View3

This tug is designed to provide all kinds of towing and pushing service. The tug shall be good for Ocean going towing and Harbor Vessel Mooring Berth Towing Service, as well as an Engineering Anchor Handling, Fire Fighting and Assistance Salvage Service.

Main Dimension : 29.80/26.50 X 9.40 x 4.15 m, Design Draft: 3.25m
GRT/NRT approx. : 289/83,

Fuel oil tank : ~135 M3; Lube oil tank : ~4M3
Fresh water tank : ~30 M3; Dirty oil tank (approx) : 2.0 M3
Daily service tank : 2.0 M3

Complement : 10 (2) persons

Endurance(approx) : 15days / 3000 nm
Free speed . : 11.60 Knot;
Bollard Pull : >38 Tons Ahead

Main Engine: 2 x Caterpillar Model: 3512B (made in USA)
Continuous output power: 2 x 1500 BHP/1600rpm
With Two (2) Reinjes reduction Gear Box Model WAF 663
Driven two fixed pitch propellers inside fixed stern nozzles.
Stern tube and shaft shall be lube & cooled in oil bath type.
Two stern shafts will be forged steel materials.
Two shafts shall be oil lube and cooling system.
Two W/H shafts RPM indicated meters
Two control stations in wheelhouse for fore and aft each.
One set main engine emergency telegraph.
Full set W/H indication meters & alarm system.

Gensets: 2 x Caterpillar Gensets 3056 (made in USA) 84Kw / 1500 rpm
AC400V / 50Hz/ 3 + 1 Generator sets each other working as standby set;
Electric switch boards, distribution boards, switches, sockets, lights, wire, fuse, starter, ele. Chargers, panels, transformer provided China products.

Power system: AC400V/50Hz for motor from genset.
AC220/50Hz fro all light power<3Kw from genset
DC24V for alarm, emergency, radio navigation from battery and AC/DC charger.

Fuel oil & Consumption:
Fuel Oil Type: M.G.O.
About 12.2 tons/day at 100% MCR. Service speed in 11.5 Knots

Steer Gear: Electric hydraulic type
Two pumps two way control, including manual power emergency hydraulic steering system.
Each power pump working as standby for other one.
Operation; +35 ~ -35 degree within 25s
Max. torque 3.0 Tons.m
Power AC380V/50Hz/3

Pumps System: The following pumping system to be electrical motor driven. 380V/3/50.

1 x GS & Fire pump horizontal self priming centrifugal, 21m3/hr at 42m
1 x Ballast & Bilge Pump: horizontal self priming centrifugal, 21m3/hr at 42m
1 x F/O transfer pump 29m3/hr at 36m head, horizontal gear pump
2 x Sewage pump 6 M3/20H
1 x Dirty Oil Pump horizontal gear pump of about 3.3m3/hr x 33m head,
1 x Dirty oil hand pump, 1 x bilge hand pump, 1 x F.O. hand pump

Air-condition Set: Central water cooled type electrical air conditions fro crew compartments, wheelhouse, mess room, captain room, chief engineer room.

Fire Fighting & Life Safety:
Emergency portable diesel engine drive fire fighting pump.
Fire detection and general central fire fighting equipment provided & life saving etc.
Details refer to specification & According to registry port requirement.
or similar International Ocean going tug Class rules and regulations.

Air Compressors: 1 sets electrical air cooled type air compressors shall be installed inside engine room for general service as well as the eater tank pressure power and all others service.
Capacity: 27M3/Hr at 30 Kg/cm2. Power by electrical motor AC380V/50Hz

Anchor Windlass: Electric hydraulic type windlass winch one set.
The cable lifters are to be independently clutched.
Chain pipes ,cable stoppers and hawse pipes are to be arranged to suit.
Brake hold power: 80T
Speed: 2.0t at a speed of 12M/min
Local station or W/H remote control

Anchor & Chain: 2 x stockless bower anchors, each 400kg .
275m total length, 19mm dia., grade 2 steel stud link chains

Aft. Towing Winch: Electric hydraulic double drums towing winch one set
Brake holding power 80m tonnes.
40mm dia. x 400m of 6 x 37 construction towing wire to be provided.
Clutch and brake to be hydraulically operated with local & remote control.
Line pull @ 1st layer would be 20MT at low speed.

Towing Hook (Electric - Hydraulic Operated)
One (1) 500 KN tons S.W.L. towing hook to be fitted at aft of towing winch. A electric - hydraulic control quick release device operable from the wheelhouse aft control stand and be capable of releasing the tow under load in case of emergency

20) Rescue Boat (with Deck Derrick): (option extra item)
One unit lifeguard - type multi-purpose inflatable rescue boat with outboard
engine; For 6 person length 3.95 m x 1.73 m beam with 25 HP diesel engines.

One electric power operation derrick crane for usually deck service as well as for boat launching and re-store.
Type: electrical motor fixed boom marine service crane. Model : HQ
Loading capacity: 8.0/1.00 tons at 2/12.28m radius. (made in China)

Radio Communication:
Sounding power telephone four sets. (4 units W/H; M/S; S/R;E/R)
Public address system one set
Radio will be JRC station one set C/W:
- 1 x SSB JRC JSB-196
- 1 x VHF JRC JHS - 25
- 1 x Radar JRC JMA-3254 ,48 miles, 4 ft. antenna
- 1 x Satellite EPIRB JRC JQE-3A
- 1 x Weather Fax. JRC JAX-9A
- 1 x Navtex JRC NCR-300A
- 1 x Radar transponder JRC JXS-30A

Navigation Equipment:
Echo - sounder one set JRC FF-35
Reflected compass one set .
Yahagi/Japan, E3M-24 electric horns, Speaker & Auto produced fog horn.
GPS Navigator one set

Navigation Lights:
Full set international navigation lights. (DC24/AC230)
1 x International flag and National Ensign .
2 x 1000 w searchlights with remote control from wheelhouse.
4 x 500w flood lights , two for after deck, another two for fore deck.
4 x Vertical Ele. Wipers provided in W/H.
All navigation light and searching light will be China made product.
Chart table, flag locker, ship's bell, clino-meter. Provided in W/H.

Classification: BV + I 3/3 E Tug (Deep Sea)

Flag & Register: Tug registry by buyer in buyer's account.